



摘要:城市軌道交通可以填補市民出行方式的空缺,它的運行需要有持續的電能提供支持。為了給軌道交通營造穩定的運行環境,迫切需要建立相應的電能管理系統,以此實現高質量的電能供給。在本文中,將對應的電能管理系統作為基礎,對其運行機制做以解析,并提出針對性方案,以此增強電能管理系統的運作效率。
關鍵詞:軌道交通;電能建設;質量管理系統;評估機制。
概述
盡管各類交通方式穿梭于城市的各個街道,但還是軌道交通較為理想。在低碳環保的時代,它的地位尤為突出,不僅能夠顯著降低能耗,還擁有更強大的運輸能力。這也警醒我們應當注重對軌道交通的建設,作為基礎動力,電能的一大因素,相關人員需要對電能進行高質管理,這是軌道交通得以運作的前提。
研究現狀
整車的運行需要從牽引機上獲得動力,因此這也是用電比例*大的一個環節。此外,不同的氣候要求列車需要對溫度加以調整,因此空調系統緊隨其次。而后,諸如照明等環節也需要一定電量,但所占比例較少,具體可參照圖1。

圖1 軌道交通各內部環節的能耗情況
總的來說,電能的質量不可能時長處于高質水平,它受多方面的影響,具體如下:①由于列車用電存在特殊性,加之內部元器件的影響,使得整體電流與電壓均出現波動,而二者又是電能質量的因素,所以必將帶來電能質量的下降;②列車內部含有豐富的PLC,作為一種工業計算機,當電力系統出現波動后,普通質量的電能將難以適用。
架構設計
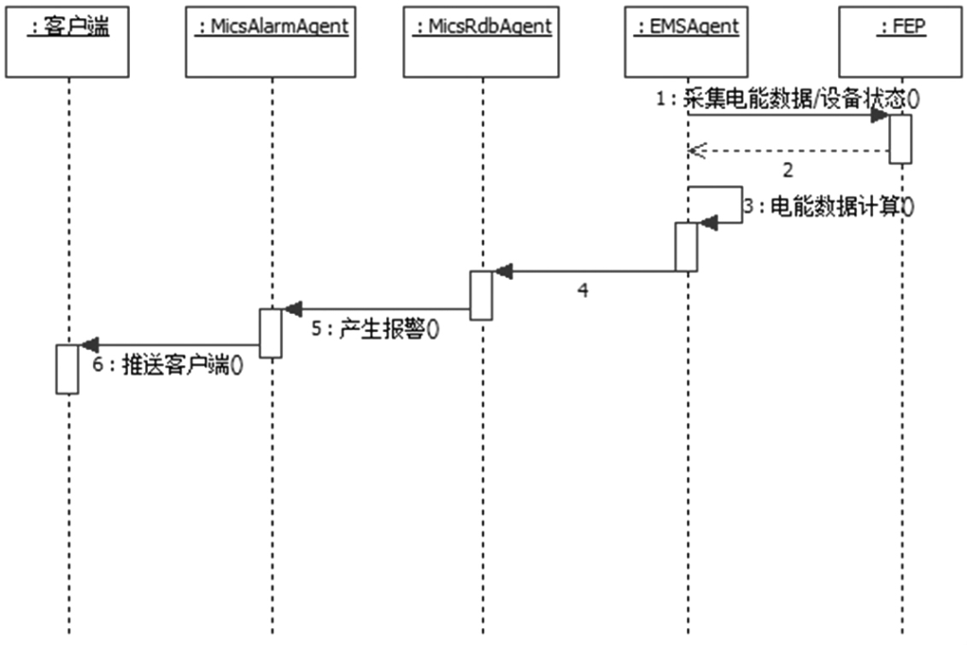
電能監管系統采用C/S架構實現系統功能,EMS電能數據和BAS電能數據通過車站/停車場的FEP進行采集,電能監管系統服務端程序定時輪詢FEP采集電能數據;PSCADA子系統的電能數據通過ISCS系統采集記錄到本地數據庫。各個車站和停車場的電能數據采集后,存儲在本地實時數據庫,實時同步到中央歷史數據庫。全線級別的統計、報表生成通過對中央歷史數據庫中的全線電能數據進行分析統計來實現。電能監管系統的架構如圖2所示。

車站的FEP從EMS和BAS子系統中采集電能數據。EmsAgent從FEP獲取到能數據后,傳送到MicsRdbAgent。MicsRdbAgent對電能數據進行處理,根據業規則生成報警和事件,并且把報警發送到MicsAlarmAgent模塊,事件發送到MicsDataAgent模塊。MicsAlarmAgent模塊負責把報警推送到工作站,把報警數據記錄到車站數據庫中。MicsDataAgent負責把數據點狀態事件推送到工作站,把事件和業務數據記錄到車站數據庫中。車站ISCS負責采集PSCADA的電能數據,記錄到車站數據庫,實時同步到中央歷史數據庫。
具體應用
在以往的檢測模式中,檢測部門獲取到的信息需要經過一定的時長后,軌道管理部門才能接收到對應的內容,這就意味著信息的傳輸存在明顯的滯后性。當引入信息技術后,全新的管理系統可以將當下獲取的數據第一時間傳送給軌道部門。此后相關人員能夠針對實時性的信息對整個運輸系統進行調控,可以創造更穩定的軌道交通運行環境。
3.1電能質量統計與分析
從功能層面探討,可將管理系統劃分為兩個層面:①監測。此環節需要依賴于遠程終端而進行,對電能的評估可從兩方面考慮,一個是電壓,另一個則是電流,因此終端便要獲取以上兩方面的實時信號,為了將其更直觀地呈現在用戶面前,還能夠將其轉化,*終形成相應的波形圖。顯然這是一個多環節相協調的過程,因此設計到的模塊自然不少,除了基本的采集模塊外,還需配有圖形處理、傳輸等模塊。當然,從細節上分析,遠程監控并非只是電壓與電流進行監測這么簡單,它具體涉及到諧波、頻率等各個具體內容。②分析。在得到上述信息后,系統能夠以此為基準,展開具體的分析。綜合衡量各項指標,*終判斷出電能的具體情況,而后將所得結果在第一時間傳送至用戶手中。
具體可參見圖3。

圖3 電能質量系統運作流程圖
數字技術的深度進步,為電能質量分析工作創造了更多的可能。以此技術為基礎衍生出的方法多種多樣,具體可分為如下三種:
①頻域分析法,所涉及到的參量有頻率掃描以及混合諧波潮流等內容;②時域分析方法,這是一種*為普遍的方法,它的環節簡單,運作效率高,可直接對波形展開分析,為用戶呈現直觀的結果;③以傅里葉變換為首的變換法。
3.2電能質量評估
從功能角度看,質量管理系統的服務對象是電能,具體涉及到諧波、偏差等各個環節,通過對接入點進行監測,能夠在第一時間獲得相應信息,并同步傳輸至用戶手中。綜合各類電能質量評測案例可知,無外乎兩種方法:①對具有針對性地對單項指標展開分析;②對多項指標進行全面分析。

圖4 電能質量評估環節
以圖4為基礎,由上至下對各環節展開分析。在數據采集方面,需要借助遠程終端而實現,此時可獲取各類所需的指標,諸如諧波、偏差等,這是后續環節的基礎,對監測的準確性提出了嚴苛的要求。接著將進行兩方面的分析,若對各項指標逐一分析,便可稱之為單向指標評估環節;此外,各項指標*終需要構成整體,因此綜合性評估也不必可少,這便是綜合評估環節。綜合兩個維度的評估環節,可以得出更為完善的評估結果,這便是評估結論環節。以所得結論為基礎,綜合軌道交通系統的實際情況,制定出相應的策略,為運輸提供保障。
引入層次分析法,可以高效地對電能質量展開評估。其具體流程為:選定所需測定的各項指標,并逐一加以賦權,在此基礎上再引入模糊數學法,*終實現全面評估。同時,在權重的確定上,采用的是區間數逼近法,此時需要引入嫡權理論,它能獲得更理想的權重數據,不受人為因素的干擾。在過去,對各項指標的采集過程中,市場伴有間斷現象的出現,而引入新方法后,可以獲得更理想的連續性,使得評定結果能夠更加準確。
3.3智能化數據展示及預警
需要充分肯定的是,電能質量管理系統具備優良的動態性,無論是與電能質量有關的各項參數,還是具體的能耗情況,都可在此系統作用下完好地呈現出來。它的時效性更加理想,同時數據展示更加直觀,對于軌道系統工作者而言,無需花費大量的心思,只需根據所呈現的內容便可對具體的電能情況做以深度了解。
系統采集設備狀態事件信息產生報警事件,報警信息包含通信故障、設備故障、2進線失壓段相、2進線相序錯誤、過負荷報警、電流不平衡等信息。報警信息依據等級顯示不同顏色,不同等級的報警播放不同的報警聲。報警產生時報警欄顯示設備報警信息,報警關閉時報警欄刪除相應報警。報警處理流程如圖5。

圖5
解決方案
4.1概述
用戶端消耗著整個電網80%的電能,用戶端智能化用電管理對用戶可靠、安全、節約用電有十分重要的意義。構建智能用電服務體系,全面推廣用戶端智能儀表、智能用電管理終端等設備用電管理解決方案,實現電網與用戶的雙向良性互動。用戶端急需解決的研究內容主要包括:先進的表計,智能樓宇、智能電器、增值服務、客戶用電管理系統、需求側管理等課題。
安科瑞Acrel-3000WEB電能管理解決方案通過對用戶端用電情況進行細分和統計,以直觀的數據和圖表向管理人員或決策層展示各分項用電的使用消耗情況,便于找出高耗能點或不合理的耗能習慣,有效節約電能,為用戶進一步節能改造或設備升級提供準確的數據支撐。
4.2應用場所
(1)辦公建筑(商務辦公、大型公共建筑等);
(2)商業建筑(商場、金融機構建筑等);
(3)旅游建筑(賓館飯店、娛樂場所等);
(4)科教文衛建筑(文化、教育、科研、醫療衛生、體育建筑等);
(5)通信建筑(郵電、通信、廣播、電視、數據中心等);
(6)交通運輸建筑(機場、車站、碼頭建筑等)。
4.3系統結構

4.4系統功能
4.4.1實時監測
系統人機界面友好,以配電一次圖的形式直觀顯示配電線路的運行狀態,實時監測各回路電壓、電流、功率、功率因數、電能等電參數信息,動態監視各配電回路斷路器、隔離開關、地刀等合、分狀態,以及有關故障、告警等信號。

4.4.2電能統計報表
系統以豐富的報表支撐計量體系的完整性。系統具備定時抄表匯總統計功能,用戶可以自由查詢自系統正常運行以來任意時間段內各配電節點的用電情況,即該節點進線用電量與各分支回路消耗電量的統計分析報表。該功能使得用電可視透明,并在用電誤差偏大時可分析追溯,維護計量體系的正確性。

4.4.3詳細電參量查詢
在配電一次圖中,當鼠標移動到每個回路附近時,鼠標指針變為手形,鼠標單擊可查看該回路詳細電參量,包括三相電流、三相電壓、三相總有功功率、總無功功率、總功率因數、正向有功電能,并可以查看24小時相電流趨勢曲線及24小時電壓趨勢曲線。

4.4.4運行報表
系統具有實時電力參數和歷史電力參數的存儲和管理功能,所有實時采集的數據、順序事件記錄等均可保存到數據庫,在查詢界面中能夠自定義需要查詢的參數、時間或選擇查詢更新的記錄數據等,并通過報表方式顯示出來。用戶可以根據需要定制運行日報、月報,支持導出Excel格式文件,還可以根據用戶要求導出PDF格式文件。

4.4.5變壓器運行監視
系統對配電系統總進線、主變壓器、重要負荷出線的運行狀態進行在線實時監視,用曲線顯示電流、變壓器運行溫度、有功需量、有功功率、視在功率、變壓器負荷率等運行趨勢,分析變壓器負荷率及損耗,方便運行維護人員及時掌握運行水平和用電需求,確保供電安全可靠。

4.4.6實時報警
系統具有實時報警功能,系統能夠對配電回路斷路器、隔離開關、接地刀分、合動作等遙信變位,保護動作、事故跳閘,以及電壓、電流、功率、功率因數越限等事件進行實時監測,并根據事件等級發出告警。系統報警時自動彈出實時報警窗口,并發出聲音或語音提醒。

4.4.7歷史事件查詢
系統能夠對遙信變位,保護動作、事故跳閘,以及電壓、電流、功率、功率因數越限等事件記錄進行存儲和管理,方便用戶對系統事件和報警進行歷史追溯,查詢統計、事故分析。

4.4.8電能質量監測
系統可以對整個配電系統范圍內的電能質量進行持續性的監測,運行維護人員可以通過諧波分析棒圖、報表掌握進線、變壓器、重要回路的電壓、電流諧波畸變率、諧波含量、電壓不平衡度等,及時采取相應的措施,降低諧波損耗,減少因諧波造成的異常和事故(該功能需要選配帶諧波監測功能的電力儀表,不需要可刪除。

4.4.9遙控操作
系統支持對斷路器、隔離開關、接地刀等進行分、合遙控操作。系統具有嚴格的密碼保護和操作權限管理功能,對于每次遙控操作,系統自動生成操作記錄,記錄內容包含操作人、操作時間、操作類型等。實現該功能需要斷路器本身具有電操機構及保護保測控裝置具備遙控功能等硬件設備的支持。

4.4.10用戶權限管理
系統為保障系統安全穩定運行,設置了用戶權限管理功能。通過用戶權限管理能夠防止未經授權的操作(如配電回路名稱修改等)。可以定義不同級別用戶的登錄名、密碼及操作權限,為系統運行、維護、管理提供可靠的安全保障。

4.4.11通訊狀態圖
系統支持實時監視接入系統的各設備的通訊狀態,能夠完整的顯示整個系統網絡結構;可在線診斷設備通訊狀態,發生網絡異常時能自動在界面上顯示故障設備或元件及其故障部位。從而方便運行維護人員實時掌握現場各設備的通訊狀態,及時維護出現異常的設備,保證系統的穩定運行。

4.4.12視頻監控
視頻監控展示了當前實時畫面(視頻直播),選中某一個變配電站,即可查看該變配電站內視頻信息。

4.4.13用戶報告
用戶報告頁面主要用于對選定的變配電站自動匯總一個月的運行數據,對變壓器負荷、配電回路用電量、功率因數、報警事件等進行統計分析。

4.4.14APP支持
電力運維手機支持“監控系統"、“設備檔案"、“待辦事項"、“巡檢記錄"和“缺陷記錄"五大模塊,支持一次圖、需量、用電量、視頻、曲線、溫濕度、同比、環比、電能質量、各種事件報警查詢,設備檔案查詢、待辦事件處理、巡檢記錄查詢等。

硬件配置




小結
某煤礦采用了電能管理系統的應用使電能管理部門通過網絡監控電能使用情況及用能單位的能耗數據提高了企業電能管理的及時性、準確性及電能利用效率科學地提高了峰谷比值。目前某礦用電峰谷比由應用電能管理系統前的1:1:1提高到1:1:5,平均每月節約電費50多萬元。